WL立式排污泵
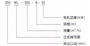
型号
産品特點
直立式無堵塞排污泵150WL80-25-18.5 采用單(雙)流道或單雙葉片結構,無堵塞水力設計,通👽過性能良好,運轉平穩,振動小,可靠性高,安裝簡☠️便,操👿作方便可實現自動控制。
150WL150-35-37立式排污泵選型号采用軸承,機械密封,不鏽鋼軸,使👼🏾性能更具優良。
泵流量:20-4000m³/h 可供選擇
電機功率:4-250kw 揚程:6-54m
通過顆粒:25-300mm 排出口徑:65-500mm
使用範圍
直立式無堵塞排污泵150WL80-25-18.5 廣泛用于城市給水排水以及工礦企業的污水、泥漿、糞便、灰渣、紙漿等輸送及排放。也可用作循環泵和農田灌溉泵。使用條件:PH值5-9,水溫不大于45℃,雜質含量⛹🏻♀️(重量比)不超過25%
結構說明
1、通常泵渦殼中心低于水平面,如果泵渦殼中心高于水平面(吸程内)可爲用戶選配真空裝置。
2、立式泵可制成防爆型
3、排出口徑在65-350mm範圍内的普通立式泵,采用帶彎管底座,350mm以上立式泵采用直管底座,其餘形式用戶需另行說明
性能參數
|
型号 |
口徑
|
流量
|
揚程
|
功率
|
轉速
|
效率
|
|
LW25-8-22-1.1 |
25 |
8 |
22 |
1.1 |
2825 |
38.5 |
|
LW32-12-15-1.1 |
32 |
12 |
15 |
1.1 |
2825 |
40 |
|
LW40-15-15-1.5 |
40 |
15 |
15 |
1.5 |
2840 |
45.1 |
|
LW40-15-30-2.2 |
40 |
15 |
30 |
2.2 |
2840 |
48 |
|
LW50-20-7-0.75 |
50 |
20 |
7 |
0.75 |
1390 |
54 |
|
LW50-10-10-0.75 |
50 |
10 |
10 |
0.75 |
1390 |
56 |
|
LW50-20-15-1.5 |
50 |
20 |
15 |
1.5 |
2840 |
55 |
|
LW50-15-25-2.2 |
50 |
15 |
25 |
2.2 |
2840 |
56 |
|
LW50-18-30-3 |
50 |
18 |
30 |
3 |
2880 |
58 |
|
LW50-25-32-5.5 |
50 |
25 |
32 |
5.5 |
2900 |
53 |
|
LW50-20-40-7.5 |
50 |
20 |
40 |
7.5 |
2900 |
55 |
|
LW65-25-15-2.2 |
65 |
25 |
15 |
2.2 |
2840 |
52 |
|
LW65-37-13-3 |
65 |
37 |
13 |
3 |
2880 |
55 |
|
LW65-25-30-4 |
65 |
25 |
30 |
4 |
2890 |
58 |
|
LW65-30-40-7.5 |
65 |
30 |
40 |
7.5 |
2900 |
56 |
|
LW65-35-50-11 |
65 |
35 |
50 |
11 |
2930 |
60 |
|
LW65-35-60-15 |
65 |
35 |
60 |
15 |
2930 |
63 |
|
LW80-40-7-2.2 |
80 |
40 |
7 |
2.2 |
1420 |
52 |
|
LW80-43-13-3 |
80 |
43 |
13 |
3 |
2880 |
50 |
|
LW80-40-15-4 |
80 |
40 |
15 |
4 |
2890 |
57 |
|
LW80-65-25-7.5 |
80 |
65 |
25 |
7.5 |
2900 |
56 |
|
LW100-80-10-4 |
100 |
80 |
10 |
4 |
1440 |
62 |
|
LW100-110-10-5.5 |
100 |
110 |
10 |
5.5 |
1440 |
66 |
|
LW100-100-15-7.5 |
100 |
100 |
15 |
7.5 |
1440 |
67 |
|
LW100-85-20-7.5 |
100 |
85 |
20 |
7.5 |
1440 |
68 |
|
LW100-100-25-11 |
100 |
100 |
25 |
11 |
1460 |
65 |
|
LW100-100-30-15 |
100 |
100 |
30 |
15 |
1460 |
66 |
|
LW100-100-35-18.5 |
100 |
100 |
35 |
18.5 |
1470 |
65 |
|
LW125-130-15-11 |
125 |
130 |
15 |
11 |
1460 |
62 |
|
LW120-130-20-15 |
125 |
130 |
20 |
15 |
1460 |
63 |
|
LW150-145-9-7.5 |
150 |
145 |
9 |
7.5 |
1440 |
63 |
|
LW150-180-15-15 |
150 |
180 |
15 |
15 |
1460 |
65 |
|
LW150-180-20-18.5 |
150 |
180 |
20 |
18.5 |
1470 |
75 |
|
LW150-180-25-22 |
150 |
180 |
25 |
22 |
1470 |
76 |
|
LW150-130-30-22 |
150 |
130 |
30 |
22 |
1470 |
75 |
|
LW150-180-30-30 |
150 |
180 |
30 |
30 |
1470 |
73 |
|
LW150-200-30-37 |
150 |
200 |
30 |
37 |
1480 |
70 |
|
LW200-300-7-11 |
200 |
300 |
7 |
11 |
970 |
73 |
|
LW200-250-11-15 |
200 |
250 |
11 |
15 |
970 |
74 |
|
LW200-400-10-22 |
200 |
400 |
10 |
22 |
1470 |
76 |
|
LW200-400-13-30 |
200 |
400 |
13 |
30 |
1470 |
73 |
|
LW200-250-15-18.5 |
200 |
250 |
15 |
18.5 |
1470 |
72 |
|
LW200-300-15-22 |
200 |
300 |
15 |
22 |
1470 |
73 |
|
LW200-250-22-30 |
200 |
250 |
22 |
30 |
1470 |
71 |
|
LW200-350-25-37 |
200 |
350 |
25 |
37 |
1980 |
75 |
|
LW200-400-30-55 |
200 |
400 |
30 |
55 |
1480 |
70 |
|
LW250-600-9-30 |
250 |
600 |
9 |
30 |
980 |
74 |
|
LW250-600-12-37 |
250 |
600 |
12 |
37 |
1480 |
78 |
|
LW250-600-15-45 |
250 |
600 |
15 |
45 |
1480 |
75 |
|
LW250-600-20-55 |
250 |
600 |
20 |
55 |
1480 |
73 |
|
LW250-600-25-75 |
250 |
600 |
25 |
75 |
1480 |
73 |
|
LW300-800-12-45 |
300 |
800 |
12 |
45 |
980 |
76 |
|
LW300-500-15-45 |
300 |
500 |
15 |
45 |
980 |
70 |
|
LW300-800-15-55 |
300 |
800 |
15 |
55 |
980 |
73 |
|
LW300-600-20-55 |
300 |
600 |
20 |
55 |
980 |
75 |
|
LW300-800-20-75 |
300 |
800 |
20 |
75 |
980 |
78 |
|
LW300-950-20-90 |
300 |
950 |
20 |
90 |
980 |
80 |
|
LW300-1000-25-110 |
300 |
1000 |
25 |
110 |
980 |
82 |
|
LW350-1100-10-55 |
350 |
1100 |
10 |
55 |
980 |
84.5 |
|
LW350-1500-15-90 |
350 |
1500 |
15 |
90 |
980 |
82.5 |
|
LW350-1200-18-90 |
350 |
1200 |
18 |
90 |
980 |
83.1 |
|
LW350-1100-28-132 |
350 |
1100 |
28 |
132 |
740 |
83.2 |
|
LW350-1000-36-160 |
350 |
1000 |
36 |
160 |
740 |
78.5 |
|
LW400-1500-10-75 |
400 |
1500 |
10 |
75 |
980 |
82.1 |
|
LW400-2000-15-132 |
400 |
2000 |
15 |
132 |
740 |
85.5 |
|
LW400-1700-22-160 |
400 |
1700 |
22 |
160 |
740 |
82.1 |
|
LW400-1500-26-160 |
400 |
1500 |
26 |
160 |
740 |
83.5 |
|
LW400-1700-30-200 |
400 |
1700 |
30 |
200 |
740 |
83.5 |
|
LW400-1800-32-250 |
400 |
1800 |
32 |
250 |
740 |
82.1 |
|
LW500-2500-10-110 |
500 |
2500 |
10 |
110 |
740 |
82 |
|
LW500-2600-15-160 |
500 |
2600 |
15 |
160 |
740 |
83 |
|
LW500-2400-22-220 |
500 |
2400 |
22 |
220 |
740 |
84 |
|
LW500-2600-24-250 |
500 |
2600 |
24 |
250 |
740 |
82 |